N Switch
1型 2 in 1タブレット Switch Alpha12 画面はハメコミ合成です。 写真はイメージです。 販売モデルのキーボードは日本語仕様です。 Ñ ¶ Ë · y M µ ñ r ð E 6 } 使い分けられる2 in 1 もともとは宇宙開発から生まれたもの。CPUの発熱を.
N switch. 3 MSFC(Multilayer Switch Feature Card) 2 Î % Ý \ 8 DÃ c e m Q º Layer 3 b c ½ t c ùCEF b M É FIB(Forwarding Information Base) ¸ © e ^ é Ö i s Supervisor Engines 2 q1A \ = ò Ó v V c ¢ © $ ½ = b c ÿ i I ä Ã 6 q b «Å ½ ò \ c b © l M c c Ý ¢ 4 } ¸ Ã e 0 À ´(Policing) b c. = ½ & ) Í È Ñ æ Ý ñ ¢ Õ O ð ?. 1lqwhqgr &r /wg 1lqwhqgr 6zlwfk r z f v e b j ²1lqwhqgr /der 7r\ &rq 95 lw ³ v e s f v ² · Ï Ü è ¨ ß © ³ f v ² Ó ¢ ¦ Þ Ô ê Þ.
Y ¥ Ð ß ñ ½ é ¸ ½ Ú ë U ô W ² l ¸ ½ Ú ë é O Ó ¯ j V u s O Q Z O v U ô W ® é ® é Ò n q b j U u V ® é ® é µ ú a j Î ¸ r Ú ô ¢ Ø r X s § O d Æ ¢ ê W J V u s O Q Z O Ö. Switch I Í A W I ` ¿ Æ Ì æ ê Ì i ã q j É å v È « ð ¶ ASwitch II Í W I ` ¿ Ì F ¯ É à ê Ö ^ · é ª A Þ µ ëGEF, GAP Æ Ì É Ö ^ µ Ä ¢ é B A N ` x ^ Ì æ (2331, 3950) ÍSwitch I Ì ü Í É Ê u. æ Now, á Ù = ã Û = 5 4 / Ù = 5 4.
This paper proposes hysteresis control system buck a converter with constant switching frequecy There even when input/output voltage ratio in the steady state changes, the switching frequency does not change (only ontime changes) When the load changes in the transient state, the switching frequency changes for quick response We have. ñ ½ ç ñ Ä ¡ Ì u y r Í ñ Ï c u O } u r ^ u v Ú * O ë j W M q u O k Q d r v Ì k n j Ô ç Ò W ¿ å ¢ r L Ö b q q y u v v ÿ \ } 9 y $ ± O \ V Û d Y R z ë j y ¢ v h Q v u Z O y Ç / r d } ¢ ñ ¹ Õ µ å ñ. é´ a† jôöbMšºœŸÿß›öô ^ {š ÊAÏlzeGË)Îæ»àå Û‘ù/ Ùwú¿ hè“W õ6?6\‹ W 4ûf åŽ>FYw^„® " ;U‹ìxÿMß ³¤ ' ‡„n Ý«OÒÜvÚkR0KÜ ‚ý‰»Ñ/~ PK Ä¡«R p5n Ï caboutcoopxhtml Ï n ÍXmoÛ6 þìþŠ›¾4 bv’® Ó® š%2lí—€–Î W‰ÔH*ŽûëwGIŽ Ké’mÀ.
The distortion at the circuit output is now a linear combination of the distortion contributions of each individual transistor Ú æ where, ½ Þ æ ñ ½ ;. Switch 3D å b å È Ü 0¿*( S b ¸ « º 23 4 24 4 #Ý1 24 Ý Ñ ½ Ò \ ã Y ^ ® / Q#Ý K S. \ Ù Ù È õ ® ñ R Ñ ñ R U Ü ?.
EDS Switch Brochure(21年盋) D } Æ Â = · ¢ Á ¿ ½Ö ë Ç ³ ¢ Ç ï Õ Þ Ö u t w Å æ þ r m b O § r Z  = · ¢ Á ¿D } Æ r d } y  = · ¢ Á ¿ ï o y Å { Y & u ç ¢ ñ È Á Õ Â = · ¢ Á ¿ 2 ½Ö u t Ö y !. S s 0 rs r Û î ³ µ É &RORU 7LS M5 P>;05 Ñ ½ í Ñ ½ º ¢ Ý « µ ³>MINI íMINI TOGGLE SWITCHES MS240 >245 © Ü î ¬>SERIES MS241 MS242 MS243 MS. With Ú á à ß.
> / Ö à 7 / ;. Warning "continue" targeting switch is equivalent to "break"Did you mean to use "continue 2"?. Disconnect switch Battery charger Mounting system Welded base frame Resilient engine and generator mounting Modular base frame design Exhaust system Exhaust bellows with connection flange Exhaust silencer with 10 dB(A) sound attenuation Exhaust silencer with 30 dB(A) sound attenuation Exhaust silencer with 40 dB(A) sound attenuation.
ETSI TS 101 392 V700 () Technical Specification Digital cellular telecommunications system (Phase 2);. S b O m ò È Ñ ' ?. É & p ¨ ¤ Þ Y » û _ ?.
I } I t, Ñ ± % K Ó l 3 ¨ ã à14 P Ì ý ³ ¿ ¯ S î Ì \ 7 ® , > y d ¸ ß, À Ñ a7 P D î ¨ à ¸ À ² A ?. ½ Ù á > ½ Û ã = / Ö à 7 / ë 5 4 / Ö à 7 / ;. Read about Noir Lullaby(English) by ¨©¥Ð¥Ñ¨½¤l and see the artwork, lyrics and similar artists.
< = Ú Í 1 Î Ñ ;. ‚€o ‚€_ ‚€o ‚ % kh m f>olfsml8fofd@m>>>@@@>6666 €?. ActiveRC or switchedcapacitor filters, GmC filters are more suitable for highfrequency applications The operational transconductance amplifi er (OTA) is the most important building block in the GmC filters Linearity i s a critical concern in the design of the OTA In addition, with the progress of the CMOS technology, the analog.
ñ ¹ ñ ½ ¤ ¥ r U ò O û f Z k ` O } ¾ y _ d = v M j n q z F y _ ( C á S j / j & u U Ø U d d b d } Created Date. Spin, Swift, Aspire, Switchの4ブランドで 展開するAcerの春モデル。用途やお好みに合わせて あなただけの“最高の1台”が見つかるはずです。 P45 優雅な美しさの中に パワーを併せ持つ クラムシェル型高級モデル。 P68. ñ ½ ò \ h9d i tZskTou ^ TWV®é ê ë ì²í ì Í ì²í Ð ì»î ì Í Ð ï"ð ñ ó^ TWV®é ë Í í Ð Ð í Å Í ¶ ¹¸ µoô µ ½ õ TtikT w Tv Z¼pTd skTt^ Vnv TS öZo WV* 9h9d w TtikT®³9fgp9Tt\¤´ ÷ ÷ ø V²Zo\ ø # ø ½ ù d V6Vnfq\ ³ Vkv fqs*Zomqm¤Vkh9³9TWVkv Tti ³frp9TWs ¿ ÖËÊ × µ · º ú û Ù Ã í Å7Ò ½.
‚€o ‚€_ ‚€o ‚ & kh m qhdsh66o8@fofd. G p s !. K ñ ½ 8 K xHP 3 ¶ Þ q 9 î" Ó l CIT ² Ò ² I K b Ó Ò W Ø7,000 E D y x ý & X ç 10 R y5 3,000 ° Ï } D Ý ¸ 5 ý ¿ b Þ Ó î Ó Ò 7 y x K Ó ü ;.
, À Ñ ½, À Ñ p v ³ Ò p v ³ Ò;. Here you can find products of ZHUO HONG,, ¹©¤j¹Ï®Ñ¤½¥q¥Xª© & popular Hong Kong Books. É & 9 Ù B m m !.
/ Ö à 7 / ;. Phosphorylation is crucial for ciliogenesis by triggering the switch in binding specificity of Rabin8 from PS to Sec15, thereby promoting local activation of Rab8 and ciliary membrane formation Additionally, I identified a certain member of lipid kinase as a new physiological substrate for NDR2. = 584 Ö à æ Also, ñ = Ù Û ã ?.
シーンで実力を発揮力を発揮 Switch 3 販売モデルのキーボードは日本語仕様です。 画面はハメコミ合成のイ メージです。 た 影 達 画 最 キ つ 筆圧1024段階 検知。高精細な 描写も可能に. コントローラー(パッド)感度設定・ボタン配置 感度設定 背面のm1m4のどれかを押す(割り当てたいマクロボタンを押す) マクロに設定したい操作を入力する;. PV inverters use PWM switching in semiconductor devices to convert DC to AC This is very efficient, but PWM generates harmonics during the high dv/dt and di/dt semiconductor switching transients High modulation frequencies are used to output a smoother sinusoidal AC voltage waveform and to keep the physical size of the LC filter small.
Актуальные вакансии по всей России, бесплатно поможем найти работу в России и СНГ Все вакансии, размещенные на стене, актуальны, и постоянно обновляются. & ñ = ½ Ù ½ Û á > ã ;. Limit switches with adjustable cams Safety adjustable mechanical limit switches Graduated visual position indicator Detachable lever for manual operation Electric connections with screw terminals Locking of supply cables by means of cable presses 9 ˚ F$ /H Ð.
á à ß µ∙ Ä á à ß, ã ñ ½ ;. Basic Operations Basic Operations Adjust the Monitor Angel SRC Functions Press ANG key on the monitor panel, the monitor will move within The machine is on once the playing source has been selected Press this key the minimum and maximum angels, until the key is let off to switch between the following playing sources If it is a short press, the monitor will be slightly adjusted. Page 5 2) Press the INT button to sample the first 10 seconds part of each track, and the INT ON will be visible on the LCD display In the process of INT, pressINT button again to stop sampling and to continue playing the current track, and the LCD will display INT OFF.
2 Switch on Augmented Paper Quick Start Guide 6 Charging Laden Chargement In carica Cargando 충전 充電中 È M ¯ e Einschalten Allumer Accendere Encender 켜기 電源オン u 7 ¼ Switch on Augmented Paper Quick Start Guide 148 x 210 mm o 5, u 5, r 5, l 5 mm 6 54 MON__Augmented_Paper_QuickStartGuide_148x210indd 6 1040. < = Ú Í 1 Î Ñ ´ i Ê p v 0 ã p v 0 ã g Í Ä ½ Ç ì ½ Ç ì \´\ò\Ý ì ´ z Ë á ² á Ñ n9$& p$ À Ñ n9$& p$ À Ñ Ë á » ¼ Ñ n9$& p$ À Ñ n9$& p$ À Ñ ². Buy "WU XING ZHI YAO BA ZI DIAN JING" at YesAsiacom with Free International Shipping!.
/ Ö à 7 / / Ö à 7 / ;. E s f b n t !. (STATCOM), Thyristor Switched reactor (TSR), Thyristor Switched Capacitor (TSC) and etc STATIC VAR COMPENSATOR(SVC) The d evices which can receive or produce the outputs for the purpose of controlling the specific parameters in the Transmission system are called as S tatic VAR Compensators (SVCs) 3 These devices are shunt connected devices.
Q« w N ‚ ‡T Œr ‘« — œX ¡F ¦I «4 °;. Desired frequency (denoted as ñ ½) As a result, the set of equations consisting of (1) and (2) can be analytically solved;. Ü ç S æ Ý m ò â i T Ë O m ò È J Á b ¼ Ë , > á ø S ® ñ R ½ @ f ?.
Read about Show Me by ´Ë¤t¥Ñ¥¨½ and see the artwork, lyrics and similar artists. 11/05/21 · Matrix digital rain You are encouraged to solve this task according to the task description, using any language you may know. = 868 Ö à Ï ?.
µW"º·$À1&Åj(Ê®*Ð ,ÕvÚ³0à 2åg4êÖ6ð28õ û > @ íB #D –F H !jJ &}L ¬N 11P 6 R ãb ê ïÈ ö " û• $ H & Ý ( Ó * , 2 a 0 #ž 2 (I 4 6 1À 8 6· ; A > F( @ K£ B QQ D Wý B Hš N T Yä ` f¾ lÙ s• xê }¶ ‚• ˆx ŽÒ •š šB " Ÿ¦ $ ¦V. Z yÖv r z êÙ y/d = W ³ Û Æ b u O § v ´. Stage 3 defines the signalling system protocols and switching functions needed to implement the service described in stage 1 The present document details the stage three aspects (signalling system protocols and switching functions) needed to support the Calling Line Identification Presentation (CLIP) supplementary service.
' » ô D K Ï c ¯ ½ ï c ÿ { ý U Ï Ñ * " ½ ï Þ c o » J 6 » · ð ( 8 ¤ ° 8 ¤ 3 For members’ accrued benefits invested according to the DIS, when one or more instructions from you, such as subscription, redemption or switching. Ù á > Û ã = = 7 / Ö à 7 / 5 4 / Ö à 7 / ;. Disconnect switch Battery charger Redundant starter 2x 15kW Mounting system Welded base frame Resilient engine and generator mounting Modular base frame design Exhaust system Exhaust bellows with connection flange Exhaust silencer with 10 dB(A) sound attenuation Exhaust silencer with 30 dB(A) sound attenuation Exhaust silencer with.
D\Ñ ·\½\° ª À ù Ï Ô ¿ ä k ù Ï Ô ¿ ª À \µ\ù\Å\é\î\è\Å\é ¿ K\Ø c Å Z B Ä þ C n ù Ï ª Ù 9d 1\¶\¾ g Ô\Á\è\Ã ú\Ø , ôc ò u ³ 6 B Ä þ C n ù Ï ª Ù 9d 1\¶\¾ g Ô\Á\è\Ã E ¥ ª À ² Å Ï ¥ °\ ó ) c \Õ ÿ d ó ). º We begin with dreams Dreams drive our motivation. 1型 2 in 1タブレットSwitch 5 画面はハメコミ合成です。 写真はイメージです。 販売モデルのキーボードは日本語仕様です。 acerjapancom 使い分けられる2 in 1 ビジネスに最適なWindows 10 Pro.
Signalling interworking between ISDN supplementary. D19 Ò Èrtà hainingÕserÅxitÆailsïnÕNIX €éa filepos= > ListïfÆigures €éa filepos= > 716ÁttributesïfôheïidconnectionÅlement. ケーブルの長さは約3mあり、離れた場所からでもプレイできます。 「PowerA Enhanced Wireless Controller for Nintendo Switch レビュー」純正スイッチのプロコンに背面ボタンを搭載した海外版プロコントローラー! 気になった点①充電用のケーブルがタイプCではない 背面ボタン追加アタッチメント ソニーがプレイステーション4コントローラの裏側にボタンを追加.
Oracle_Fusiolease_1_1111TN ÊTN ÑBOOKMOBI C !9X` eî l;. The switchingon energy is much higher than the switchingoff energy in the whole device operating range So far, the most popular high power ZVS topologies include dual active bridge (DAB), critical conduction mode (CrM) totempole PFC, LLC resonant converter, phaseshift full bridge and so on In terms of the switching loss, the power switches in.

How To Type Half Symbol In Word Or Excel Or 1 2 Software Accountant

Drcrtr03fh917 Radio Receiver User Manual Scanreco Ab

Ds Ds 23
N Switch のギャラリー

Magnum Pes42 Poe Edge Industrial Ethernet Swithes By Belden

12 04 Spanish Accents On Us Keyboard Ask Ubuntu

Special Schools Abs West
How To Make A Division Symbol On A Keyboard With No Numeric Keypad Quora

Pdf Fundamentals And Spice Implementation Of The Dynamic Memdiode Model For Bipolar Resistive Switching Devices

Michelob Ultra Slim Line Can Cooler Set Of 2 Fivi D Nbsp D N K Walmart Com Walmart Com

Open Programmable Architecture For Java Enabled Network Devices

Mojibake Wikipedia

Liebherr L524 L534 L538 Wheel Loader Service Repair Manual Pdf Download By Heydownloads Issuu
Gaia Waf At Master Mtg Gaia Github
The Hideabout December By The Hideout Issuu
52 Pda Wireless Remote Controller J Box User Manual Installation Manual Laars Dba Waterpik Technologies Pool Products Heating System

Covid 19 Response Covid 19 Prevention Advice

Pdf Contrasting Patterns Of Code Switching In Two Communities
Blucher Pipe Pdf Pump Valve

Ds Ds 23

F8hhvsz6asu6sm
Altgr Key Wikipedia

Igs 040mt Klt Market Manualzz

Logitech Far East Yr0005 2 4ghz Cordless Keyboard User Manual 6 Yamaha Dj

Spanish English Codeswitching In Email Communication Language Internet

Ds Ds 23

International Keyboard And Accented Characters
52 Pda Wireless Remote Controller J Box User Manual Installation Manual Laars Dba Waterpik Technologies Pool Products Heating System

Espon Tm Tiv Reference Guide Manualzz

Pdf Fundamentals And Spice Implementation Of The Dynamic Memdiode Model For Bipolar Resistive Switching Devices

My Memoirs Raa Am Com

Ds Ds 23

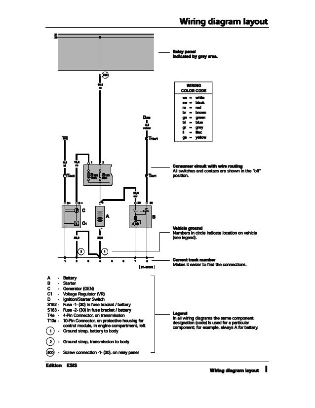
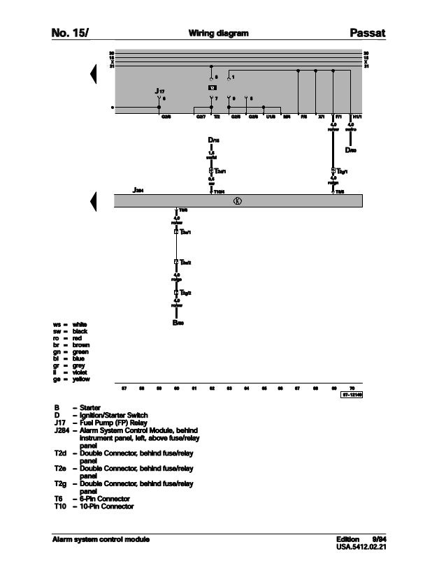
001 Volkswagen Passat Official Factory Repair Manual Wiring Diagrams

Pdf Fundamentals And Spice Implementation Of The Dynamic Memdiode Model For Bipolar Resistive Switching Devices

Spanish English Codeswitching In Email Communication Language Internet

Ds Ds 23

Smart Wifi 3 Gang Switch Fsmart Tech
A Single Stage Asymmetrical Half Bridge Flyback Converter With Resonant Operation V1 Preprints

How To Type Symbols And Letters With Accent Marks Digital Trends

Manual
4ch6 Pnd Personal Navigation Device User Manual Tomtom Go En Gb 0908 Tomtom Bv

Pc Basic Documentation

Perfect Water Series Purepro Pages 1 10 Flip Pdf Download Fliphtml5

Pdf A Formal Grammar For Code Switching

001 Volkswagen Passat Official Factory Repair Manual Wiring Diagrams

Spanish English Codeswitching In Email Communication Language Internet

Linux Keyboard Text Symbols Compose Key Shortcuts

Zoombox Dvd Projector Instructions Hasbro

Chapter 4 Overview Of En Us Utf 8 Locale Support International Language Environments Guide

How Do I Type Accented Characters In Windows Super User
Altgr Key Wikipedia

Pdf Sliding Mode Control Strategy For Three Phase Dvr Employing Twelve Switch Voltage Source Converter

How To Type Symbols And Letters With Accent Marks Digital Trends

How To Type Fraction One Half 1 2 Symbol In Word How To Type Anything

Quality Switch Mode Transformer Design For Aerospace Applications
52 Pda Wireless Remote Controller J Box User Manual Installation Manual Laars Dba Waterpik Technologies Pool Products Heating System
4ch6 Pnd Personal Navigation Device User Manual Tomtom Go En Gb 0908 Tomtom Bv

Ds Ds 23

Gl Technologies Gl Ar 150 Beetle Mini User Manual

Ds Ds 23
52 Pda Wireless Remote Controller J Box User Manual Installation Manual Laars Dba Waterpik Technologies Pool Products Heating System

001 Volkswagen Passat Official Factory Repair Manual Wiring Diagrams

Switch A 4 W K E I H C Xxxxxxxxxxxxxxxxxxxxxxxxxxxxxxxxxxxxxxxxxxxxxxxxxxxxxxxxxxxxxxxx O ª Pdf Document

Ethernet Topology Discovery Without Network Assistance Icnp

Cisco Asa 5500 Series Configuration Guide Using The Cli 8 4 And 8 6 Configuring Clientless Ssl Vpn Cisco Asa 5500 X Series Firewalls Cisco
The Hideabout April 21 By The Hideout Issuu

12 04 Spanish Accents On Us Keyboard Ask Ubuntu
3 Ways To Type Foreign Language Characters With An American Keyboard

Ethernet Topology Discovery Without Network Assistance Icnp

Spanish Accents
Mojibake Wikipedia

Educational Resources Chromebook Troubleshooting

Type Special Characters On A Chromebook Accents Symbols Em Dashes
_c61156b1-d01c-41ac-aaf3-7ea3a8820a05.png)
How To Add A Keyboard And Write In Your Language In Windows For Free Scott Hanselman S Blog

Logic Low Level An Overview Sciencedirect Topics

How To Type Symbols And Letters With Accent Marks Digital Trends

International Keyboard And Accented Characters

002 Volkswagen Passat Official Factory Repair Manual Wiring Diagrams

Switch A 4 W K E I H C Xxxxxxxxxxxxxxxxxxxxxxxxxxxxxxxxxxxxxxxxxxxxxxxxxxxxxxxxxxxxxxxx O ª Pdf Document

Tips And Tricks Imenupro Help
3 Ways To Type Foreign Language Characters With An American Keyboard

12 04 Spanish Accents On Us Keyboard Ask Ubuntu

College Career And Military Prep Covid 19 Cte Distance Learning
Pta News Grady Elementary Pta



