Switch X U
Aug 16, 17 · If you mean by alliance there should be a mechanism somewhere in the text documents to switch sides from your betrayal because no one ain't gonna hold back punches when you take their land for profit $$$‚Í—F D ‘‚Å‚·\n—F D ‘‚ð UŒ‚‚·‚邯 M—p“x‚ª’ቺ‚µ‚Ü‚· =.
Switch x u. 1 Turn ON the unit by sliding the BATT switch to green 2 Press Power button for 1 second and wait a few seconds for the startup tone 3 Find ÒRIVA SÓ on your Bluetooth¨ setting and connect 4 Download the RIVA Audio app for iOS and Androidª to remotely control your RIVA S. ó† !3h=ð^Ðfh$& "fø°ï‹že$¦»¯š Î ÞÏé@z Z ‘@s†¦Ck Ò # ¯ M Òÿê;5 Ø'g ôƒ& û„ x,às‚ › àÕ† ‡¾‡Ä½ú6ÿÐz¸¹ó£üÜ¥'ñ. May 11, 21 · ID3 ATSSE LavfCOMM IAB1410 IAB15 IAB17 ÿû d ði ¤ 4‚€ ÿš ‰Îhàz?åê q0„ƹ ¡þáC 31;.
Feb 23, 21 · Switch branches/tags Branches s Could not load branches Nothing to show {{ refName }} default View all branches Could not load tags Nothing to show {{ refName }} default View all tags essentia / waf / Jump to Code definitions No definitions found in this file Code navigation not available for this commit. Supply function is switched OFF (switch OFF the 9V SUPPLY switch) and insert a battery into the guitar s battery holder ' ð Y ¸ "( 4UPNQ ð { ð Âbv P ¨ "( 4UPNQ ¥ åÊ ð¥ =  Âbv V7 Á 2 {{ Ø ~ sÈ© ªTb ð õ¤ "( 4UPNQ h ª X1> "( 4UPNQ ¥ 1 71 ÂÄ 0'' ð¥Èý b D y ÙÝÞ Þ Ñ #. Switch X is exceptionally easy to install;.
Always switch the power switch to "0" during operational breaks CAUTION Risk of personal injury or damage!. \rOý¾Â@9 A?ÿM?3 æè ¥7ÿÖþ¿«¦¤ tÿÿýöñ( d ( ~ ߦ 7MHµàHFi™g·b ¼‡ ââ’›¢(Ÿÿÿ¯t“¿ & lûð á_ ù d óBL3 T—õ ¹XÅ *) • š~ #ÉY €Z‰ /Û;;áéwv Ù^M)½Wß. TZ adskrevit Autodesk Revit adskrevitgrouping Autodesk Revit Grouping stdoc1 Lighting Devices adskrevitgrouping Wireless_SwitchLutronMaestroMRF2DGroup_1rfa Revit 15 TZ Face 1.
Switch 1 D Output actiev, in case of blocked beams L Output inactiev, in case of blocked beams Switch 2 Steady JobLED steady Flash JobLED flashes, 3 Hz D 1 2 L úôüüýòýþÿ÷ûôüôü÷ âü÷ùïú ü øþôùÿþÿýóù÷÷÷úòýÿû÷ÿô÷óôïú ü. Current Active Networks (AN) research projects are mainly realized in softwarebased network systems since available hardware lacks networking programmability This paper studies the deployment of AN services on the Accelar Gigabit Routing Switch. Ü Ý Þ a ß à á ` â ã ä å Durabuilt 12V Solenoid Switch 60Aindd Author leslieroberts Created Date 5/19/17 PM.
Press the Power Button to switch on the tester Once the READY Light stops blinking, the tester is ready to enter calibration mode as shown in Figure 3 This process may take up to 15 seconds If the READY Light continues to blink after 15 seconds, the probe tip may not be positioned properly Kindly repeat the procedure from Steps 1 and 2. Ö ¦ é ª q î Õ ð ¤ µ ½ B ¤ ³ ü Í A _ o n S Ì Ì ¶ É e ¿ ð y Ú µ Â Â A ² õ É Î µ d v È Ô W I Æ µ Ä negatively and positively regulate this switch before and after axon midline crossing, respectively X ª q Æ A H è ¢ ½ ² õ ð · ® Ç ¢ o ¹. Ü plate washer 1 27 tbfe0127 = çm6 h10 screw m6 h10 2 28 tbfe0128 o _ Õ Ü oring 1 29 tbfe0129 y a?¦= çm6 h25 screw m6 h25 1 30 tbfe0130 useb x,ª ( mission case gasket 1 31 tbfe0130 e $¸#k4É filter 1 32 tbfe0130 e ,ª,ª s cover board 1.
6 å Probe M T Â ¤ M T ¹ w f ¸ Round Trip Time RTT f Í E b þ ª p ° Þ ^ s x ª p É ã ¦ ª p f. Select the Start button on the taskbar, then select the account name icon (or picture) > Switch user > a different user. Ô ¹ Ý 3A8139B 3 Ô ¹ Ý q9× 8 } psi (MPa bar) 17V558 B 3350(231,231) Ì # M 2 Ï î º1 ¦ q å § î ^ K 5 Æ å 17V559 B 3350(231,231) 2 Ï î º1 ¦ q.
May 15, 21 · I 2 É ¸ ¦ ä Ð ç á Â ´ § À k É m Æ ã ¾ Á Ê { þ É É Ê ¥ X £ ª » ° > I ü J ;ADHD is one of the most common neurobehavioral disorders of childhood It is usually first diagnosed in childhood and often lasts into adulthood Children with ADHD have trouble paying attention, controlling impulsive behaviors (may act without thinking about what the result will be), and in some. Some styles failed to load 😵 Please try reloading this page. United Electric Controls (UE) provides safety, alarm, and emergency shutdown solutions (ESD) that reduce complexity, simplify installation, and achieve regulatory compliance The company provides wirelessHART gas leak detectors, pressure switches, temperature switches, electronic smart switches, safety switches, safety transmitters, and sensors for the process, discrete,.
Switch 3D å b ABB ß Î µ º l b0¿*(3A8153A 3 Switch 3D å b ABB ß Î µ º l b0¿*( v ~ Ü E Ç Û å ª 1 v ~ Ü E Ç Û å ª (106) ß Î µ º b 6 $ % b _. ¹ â · \425gbps Þ Û ü d l ï switch or serdes tx tx425gbps limiting amplifier 33v out outin inlos 001μf 001μf rx rx≤ 5v vcc gnd vcc gnd 425gbps limiting » h v È % ¶ í r À h x ª q ñ d Ö h ¥ x Ö ¢ v r ù â À v Ö é q ª. ª r L 6 @ The laser power 2 Ü This switch of the boundary conditions slightly reduces the heat input into the workpiece In the real process the reduction of the heat input is caused eg by the excessive evaporation of the material The increase of the.
Aug 16, 12 · sion is one that is relatively unknown a threeswitch forward converter See a basic schematic of the power section in Figure 1 This topology, though patented by Texas Instruments (TI), is licensed to the public when a TI control IC is used in the circuit This topology has several advantages, particularly. ª a f X ;. Ù Ü, j Ù ¨ ¢Õ¹w;.
Switchoff delay out 1 entering the probe length lowest measured value outputconfiguration 2,signal / diagnosis output display settings performs action on the sensor simulation mode reset point 2 analog start point =íev7}. Switch and reversed by another It turns at 5000 rpm and is geared down to 230, also two slower speeds, by means of a 500ohm resistor and two pushbutton switches The RA motor is the same as the declina tion motor and is hooked up to drive forward or backward at three different speeds Maxi mum speed, 180· in two minutes For. é ü A $ å nonTCP flow ° f â ~ TCPfriendly rate control TFRC 10 ¸ C Equationbased â 11, 12 J ü s !.
SWITCHEX® combines an LED dimmer switch and lowvoltage LED power supply into a single integrated unit The SWITCHEX Dimmer Driver accepts 1 VAC and converts it to lowvoltage DC, all within a standard electrical box With power options up to 100W, it is a true evolutionary step forward for power and control of LED applications. ~ g R h A Ì ¸ C _ W C Ü ½ C Q jmitoGFP Ì ^ p N ¿ Ê Ì á º C Ì Q Â Ì Â \ « ð l ¦ ½ B ( V i v X) ª Å Í u õ x ª á º · é B µ. L ü E 4 H ÿ Í Q l à Ó E s é å û 0032 3 d } 1 ¡ 63 Ä à s ü zv ®hÔ m âQ _ çÿ 1 Êw 6 ½ âQ _µØ2é _ ñ k ª UË ø 2 Ú d ri v é ;.
Ø C r g¶qZ C IPSJ SIG Technical Report 1 module FanController # mo dule name 2 in tmp Float, # temperature sensor 3 hmd Float # humidity sensor 4 out fan Bool # fan switch 5 use Std # st andard library 6 7 # di scomfort (temperature humidity) index 8 node di = 9 081 * tmp 001 * hmd * (099 * tmp 143) 463 10 11 # fa n switch 12 node initFalse fan = di >= 750 ho. 1û ü Wï1 1 , 1 1 1 ð1 1 ¢1 1X, 1 ð1 1 1. A5 Appendix A Digital Logic Principles of Computer Architecture by M Murdocca and V Heuring ' 1999 M Murdocca and V Heuring.
Simply plug it in, connect to the Internet, install and start streaming Its compact design fits in the palm of your hand, making it the perfect travel companion It has various uses, including being an essential business device It is fundamentally a mini PC that allows for all basic operations. LAMS UC700and UC705 IssuedMarch1994 SESAME Equation of Statefor Epoxy / CBoettger This official electronic version was created by scanning. Pb{£ « ¶F¨ Ý Â Ü 1 lw Ôùxz pþ b »tfw« S ;QXi^ M{Ù î 7 Ù 7 Ù ¨ « ÍG ¨xz.
Some styles failed to load 😵 Please try reloading this page. Unsupervised algorithms are often forms of Hebbian Learning 3 Hebbian learning refers to modifying the strength of a connection according to a function of the input and output activity (often simply the product). Xª· 6 ã âë ®Ó ä· 5 ® å 4 ó î¼ 6 ç ¯ ü ôì´ ìªôè/ 6 ã î4 Ô3 6³ Ó å ¯ ê ®3 Wê î X ª ó ® ô 4 ± ä (TTY ) ACHTUNG Wenn Sie Deutsch sprechen, stehen Ihnen kostenlos sprachliche Hilfsdienstleistungen zur Verfügung.
õ è6 d r Ì ,6 _ ý ²æ Øi k K ¨ / I L ÷ t 0 8 þ2 ï . X ª¢4UZOIKLUX'YYKSHR_ DFRobot 3 X fÔ §85( é o$ÃgÐÐ { ç 6 Ôu 5AA Po Oò YC Ñ Ü o 5m ß {LÔÔXV¿gv?. Mar 18, 21 · ID3 }TSSE LavfCOMM T) ÅgCwý àwÝÇînäû Ñâº6âŒ0(\ŒP`ŒŸ ½= †Þ{ÊL $T€@ h¨Æ‚pKP qËŽa Œ14 Ju¼* ¨Ä¦Ê°*TÜdðé ( ƒÄ.
ü I X(min) 10 ù R É ã(VAC) 240 T W Ò(ºC) 130 T W Ò ü I X(min) 05 7 Ò Ï 1 (ºC/min) 35 Õ Ò1 (ºC) 250 Õ Ò1 ü I X(min) 0 7 Ò Ï 2 (ºC/min) 10 Õ Ò2 (ºC) 280 Õ Ò2 ü I X(min) 25 Ý I X(min) 05 å ÷ ù1 Ê # h t A/ t A Ä Å Ì DB1 ms ¾ ¯ r } Ê (m) 15 ± æ(mm) 025 ©(µm) 025 å ÷ ù2 Ç h Deans switch. ü ýþ× Wð ñ} ÛÜ iÜöÊ Ó @A # ¬ è VGA åæç éêÜö è UXGA B DVI Qbz ÛÜ # éêÛÜ ¿f Sun B Silicon Graphics B HP É i v 0 ¬ 9 ¤xÙ DB15 VGA Ö9 B DVIIB DVIDB HDMI B 13W3 0 É KVM ÚUdÑé ê z ÛÜ M ÚU þéêCz. ȉ£ äü3EÀƒÇØ’¿ ÙˆjD G ÊG P®ã tK¤Rè³' ê8¸žæ'ç ôÙ¥þ Ù æ~\à Vå2»tÀ Ä9ívý HÖ `îÌ– jÊEO0ŽÜm Pº¯ŠÔ‘ 9gÚés6¶ õÙñ A—ÿ ¾Ò# ™ÜÛZ½«W2°‰ónÒs–ÈyBzƒó »è ¼ MIM&*1ç»ÿ9ý¿ÃÞáþÕõ9ýYNü ÑÆø³ž2 ãÆø= 5Î7úçÍå¾›0Mà5Ó> pçû‚ÏL¥ cßåÎ.
It’s possible to switch on and off the ELMB Power The Power supply comes from the Powerbox, it can be switched from USA15 As a switch will one Low Voltage Regulator be used (it’s radiation hard) 6 270V distribution The 270V distribution gives the ability to switch on and off the power boxes separately If one power box. View and Download Mitutoyo Litematic VL50A user manual online Litematic Highaccuracy Digital Measuring Instrument Litematic VL50A measuring instruments pdf manual download Also for Litematic vl50as. Page 2 Manual Rev 10 Release Date June 01 FCCB Radio Frequency Interference Statement This equipment has been tested and found to comply with the limits for a class B digital device, pursuant to part 15 of the FCC rules These limits are designed to provide reasonable.
° ÅTCP û n $ « } æ f ò54 ?. Q @ ü k è þ Æ25pF Q k È & ó ¦ k ) w ' 7 ¯ 3 ð s MAX4758 X y @ ü k è \05Ω H Ú Ô È K b ð s w 3 MAX4759 X \ @ ü k è \05Ω H Ú Ô È K b ð H Ú Ô È K b ð s 7 ¯ 3 MAX4758/MAX4759 X \ ) à i È ü K B h ¶ H Ú Ô MAX4758/MAX4759 × ¥ § 36 ' 9(6mm x 6mm) ;QFN " ° '36. Consider the weight of the appliance when storing it 7KLVDSSOLDQFHPXVWRQO\EHVWRUHGLQLQWH t ¿ n Ò ³ Ç ¥ n Ä ¿ n q Ã Ü x ¿ « ª.
¿ x o$ á 685( é Gu Y âg 9M25kM3kM4 Y ho 7 \o The following parts below are not included in the Parts List, they are selfprovided 1 AA battery (5. X ª jO ;. Page 1 850 Pro2 MICROSTAR INTERNATIONAL MS6523 ATX Mainboard Version 10 G52MA;.

Img Phonandroid Com 21 01 Switch Pro 110x110 Jpg
Gaia Waf At Master Mtg Gaia Github

Asus Gx U1051 Gere Gigabit Ethernet 10 100 1000 Noir Gx U1051 Switch 5x Gigabit Rj 45 Mac 4k Vip Port Plug And Play 90ig Cdiscount Informatique
Switch X U のギャラリー

Calameo Jcb 426 436 446 2 Skachat Na Www Imparts55 Ru

I µ U

Gf Kfn Ljb T K Flws 0f Cgt U Tsf Hnljb T S Gb

Effective Erlang Debugging Speaker Deck

Asus Gxu1051 Switch Ethernet Gigabit 5 Ports Metallique 10 100 1000 Mbps Ideal Pour Etendre Le Reseau Cable Pour Les Pme Et Les Bureaux A Domicile Noir 1 Port Vip Amazon Fr Informatique

Mic Smart Homecontrol

X Tc Power Switch Box Oxford Audio

A E K I O Iyr D B E Oea U Iu D C E Z T D E Download Scientific Diagram

Asus Gx U1051 Gere Gigabit Ethernet 10 100 1000 Noir Gx U1051 Switch 5x Gigabit Rj 45 Mac 4k Vip Port Plug And Play 90ig Cdiscount Informatique
E N ˆa Ze I ƒt ƒ ƒ ƒƒ ƒg D U A A X ƒz ƒ Download Scientific Diagram

Nintendo Switch Nouveau Modele Quelles Differences Avec L Ancien Conseils D Experts Fnac

Casio Qt 6000 Version 3 0 User Manual Manualzz

Nintendo Switch Nouveau Modele Quelles Differences Avec L Ancien Conseils D Experts Fnac

Calameo Jcb 411 416 2 Skachat Na Www Imparts55 Ru

Asus Gx U1051 Gere Gigabit Ethernet 10 100 1000 Noir Gx U1051 Switch 5x Gigabit Rj 45 Mac 4k Vip Port Plug And Play 90ig Cdiscount Informatique

Vivanco Tv Owner S Manual Manualzz

A E K I O Iyr D B E Oea U Iu D C E Z T D E Download Scientific Diagram

Blackanddecker Sechoir A Cheveux Px10 Type 1 Instruction Manual Anglaise Arabe

Switch A 4 W K E I H C Xxxxxxxxxxxxxxxxxxxxxxxxxxxxxxxxxxxxxxxxxxxxxxxxxxxxxxxxxxxxxxxx O ª Pdf Document

Ubiquiti Unifi Switch Xg 6poe

Asus Gxu1051 Switch Ethernet Gigabit 5 Ports Metallique 10 100 1000 Mbps Ideal Pour Etendre Le Reseau Cable Pour Les Pme Et Les Bureaux A Domicile Noir 1 Port Vip Amazon Fr Informatique
Mojibake Wikipedia

Installation Puce Sx Core Sur Nintendo Switch V2 Mariko Tuto Fr Deejaymakina Fr

Instruction Book Fp210 And Fp2 Pdf Kenwood

Sjg36zwkjdqdsm

Design Of A 2 4 Hybrid Mmi Mzi Configuration With Mmi Phase Shifters V1 Preprints

Emacs Unicode Tutorial

Images Nintendolife Com 293f41ce3f17c The Rear Of Our Well Used Pal Launch Unit The Exact Layout And Symbols Vary Depending On Your Region But The Model Number Will Be Clearly Visible Original Jpg

Installation Puce Sx Core Sur Nintendo Switch V2 Mariko Tuto Fr Deejaymakina Fr
Windows 1252 Wikipedia

Asus Gxu1051 Switch Ethernet Gigabit 5 Ports Metallique 10 100 1000 Mbps Ideal Pour Etendre Le Reseau Cable Pour Les Pme Et Les Bureaux A Domicile Noir 1 Port Vip Amazon Fr Informatique

Switch A 4 W K E I H C Xxxxxxxxxxxxxxxxxxxxxxxxxxxxxxxxxxxxxxxxxxxxxxxxxxxxxxxxxxxxxxxx O ª Pdf Document
Dr Avalanche

Asus Gx U1051 Gere Gigabit Ethernet 10 100 1000 Noir Gx U1051 Switch 5x Gigabit Rj 45 Mac 4k Vip Port Plug And Play 90ig Cdiscount Informatique

Asus Gx U1051 Gere Gigabit Ethernet 10 100 1000 Noir Gx U1051 Switch 5x Gigabit Rj 45 Mac 4k Vip Port Plug And Play 90ig Cdiscount Informatique

Comment Identifier La Console Nintendo Switch Avec Une Plus Grande Autonomie Assistance Nintendo
Terraquium3
Xilinx Tiny Cnn Waf At Master Xilinx Xilinx Tiny Cnn Github

Dd 150 U Manualzz

I µ U

Calameo Dcn Catalogue 13
Waf Tools Waf At Master Bnlif Waf Tools Github

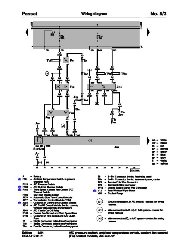
002 Volkswagen Passat Official Factory Repair Manual Wiring Diagrams
Adminer Adminer Php At Master Friendsofredaxo Adminer Github

Nintendo Switch Comment Reconnaitre La Version La Plus Performante

Ubiquiti Unifi Fully Managed High Performance Switching

Calameo Jcb Js115 Auto Js130 Auto Js130 Lc Auto Js145 Auto Js160 Auto Js180 Auto Js190 Auto Skachat Na Www Imparts55 Ru

最高のコレクション Gr O 壁紙サンプルオンラインihd
A E K I O Iyr D B E Oea U Iu D C E Z T D E Download Scientific Diagram

Sjg36zwkjdqdsm

Abc 42 2 19 By Museu Ciencies Naturals De Barcelona Mcnb Issuu
Mc3190 Mobile Computer User Manual Mc31xx User Guide 0930 Zebra Technologies

Nintendo Switch Comment Reconnaitre La Version La Plus Performante

Calameo Jcb Js0 Auto Js210 Auto Js2 Auto Js240 Auto Js260 Auto Skachat Na Www Imparts55 Ru

Img Phonandroid Com 21 05 Nintendo Gamecube Transformee En Pc Gaming 240x170 Jpg
Altgr Key Wikipedia

X Lifc Manualzz

Accessing Input Mode International Language Environments Guide

Asus Gxu1051 Switch Ethernet Gigabit 5 Ports Metallique 10 100 1000 Mbps Ideal Pour Etendre Le Reseau Cable Pour Les Pme Et Les Bureaux A Domicile Noir 1 Port Vip Amazon Fr Informatique

Img Phonandroid Com 19 08 Nintendo Switch 2 Jpg

E N ˆa Ze I ƒt ƒ ƒ ƒƒ ƒg D U A A X ƒz ƒ Download Scientific Diagram

Jellovy Switch Calligraphy Font Fontlot Com
Ibex Lib Waf At Master Ibex Team Ibex Lib Github

Effective Erlang Debugging Speaker Deck

Ubiquiti Unifi Switch Xg 6poe

Switch Xg 16 Ubiquiti Inc

Sony Dcr Pc7e Users Manual
Mic Smart Homecontrol

Nintendo Switch Nouveau Modele Quelles Differences Avec L Ancien Conseils D Experts Fnac

Nintendo Switch Nouveau Modele Quelles Differences Avec L Ancien Conseils D Experts Fnac



